• 全新明锐后排座垫/全新明锐后排座垫拆卸

    2026-01-28 全能 4 次 电车维修

    全新明锐后排座垫/全新明锐后排座垫拆卸 斯柯达明锐的后排座椅放倒方法同样简便易行。首先,需要向前移动前排座椅;其次,将头枕放在后座上;接着,将后排中间座椅的安全带扣折叠起来;最后,将头枕调节到最低位置,并拉动位于后排座椅肩部的座椅下降开关,即可轻松完成座椅的放倒操作。斯柯达明锐后排座椅放倒的方法如下: 准备工作- 确保车辆处于熄火状态。- 确保车内没有乘客和物品,以避免操作过程中意外损坏或丢失物品。 定位放倒拉手- 在座椅两侧靠近车门的位置,找到斯柯达明锐的放倒拉手。这些拉手可能是把手或按钮形...

  • 江淮帅铃货车报价,江淮帅铃轻卡货车报价q6

    2026-01-28 全能 4 次 电车维修

    江淮帅铃货车报价,江淮帅铃轻卡货车报价q6 江淮帅铃S3安康发动机厢式货车官方参考价为150万元。 车型核心配置 该车为双排厢式轻卡,搭载安徽康明斯发动机,符合国六排放标准,提供150马力动力输出。货厢长度075米,载重能力达365吨,定位轻型货运场景。核心上市信息 官方发布时间:2023年11月中旬,在江淮汽车官方网站及线下经销商同步公布; 上市区域:初期覆盖国内二线城市,后续逐步拓展至三四线市场; 同步推出的配置版本:包含2款动力组合(如安康5L柴油发动机),并新增多媒体触控屏、倒车影像等实用...

  • 奥迪s5属于什么档次 奥迪s5属于性能车吗

    2026-01-28 全能 4 次 电车维修

    奥迪s5属于什么档次 奥迪s5属于性能车吗 1、买奥迪S5的人很少的原因主要包括定位独特、外观与性能的限制以及豪华配置与实用性的权衡。同时,奥迪S5是一款中高档的豪华跑车。以下是具体分析:定位独特:奥迪S5作为A5的高性能版本,虽然提供了多种车型选择,但受限于国内消费者的需求,尤其是两厢车型才能较好地满足日常实用性,这限制了其市场占有率。2、奥迪S5是一款定位为中高档次的运动版中型车。以下是关于奥迪S5档次的具体分析:产品定位 奥迪S5作为奥迪品牌中的运动系列车型,其定位高于普通版的中型车奥迪A5...

  • 一汽奥迪q5报价 一汽奥迪q5l报价

    2026-01-28 全能 4 次 电车维修

    一汽奥迪q5报价 一汽奥迪q5l报价 1、026款奥迪Q5L包含以下三款车型: 45周年典藏版 40 TFSI 时尚动感型作为入门级车型,该版本搭载0T低功率发动机(40 TFSI),最大功率约140kW,匹配7速双离合变速箱及quattro四驱系统,兼顾日常驾驶的平顺性与轻度越野需求。2、预售信息方面,有消息称全新奥迪Q5L 2026款共有四个配置车型,分别为智混豪华型、千万用户专享版、智混尊享型和智混旗舰型,预售价区间为33万 - 35万。预售信息往往是在车型正式上市前发布,用于提前了解...

  • 插电混动车型销量排行/插电混动车销量排名前十名

    2026-01-28 全能 4 次 电车维修

    插电混动车型销量排行/插电混动车销量排名前十名 月插电混动SUV销量排行中,理想ONE以4900辆的成绩位居第一,上汽旗下两款车型分列第第三,具体排行及分析如下:理想ONE:3月销量4900辆,较2月份(2300辆)有大幅度提升,2021年累计销售已达12579辆。作为自主造车新势力理想品牌的增程式产品,理想ONE获得销量第一名,可见增程式产品已经得到了部分用户的认可。月上险数及排名:理想ONE 3月上险数为1475辆,在插电式混合动力细分板块中排名首位。在新造车单一车型上险数中,理想ONE排名第三位...

  • 威志v2自动挡,威志v2自动挡挂档说明

    2026-01-28 全能 4 次 电车维修

    威志v2自动挡,威志v2自动挡挂档说明 1、总的来说,一汽威志V2二手车在价格和车况良好的情况下,是一款值得购买的车型。它经济实惠、实用性强,且具有较高的保值率。然而,在购买前务必进行全面的检查和评估,以确保所购车辆的品质符合您的期望。2、车身钣金件比较单薄,同时在车门框周围没有发现任何密封条等隔音措施,发动机在高速运行时的转速也不低,整体而言威志V2的噪音表现无法让人满意,成本固然是制约因素,但在设计之初为这方面多考虑一些也不是过分的要求,毕竟家用车始终是要把舒适度摆在性能之前的。3、也许是...

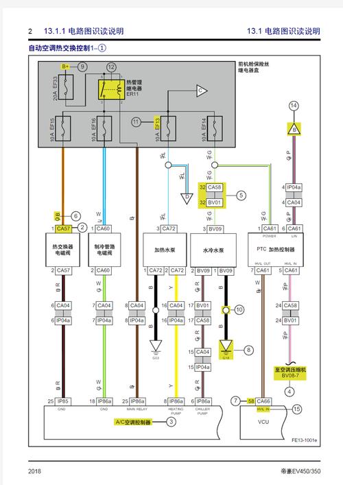
  • 帝豪ev450维修手册,10款帝豪ec7维修手册

    2026-01-28 全能 4 次 电车维修

    帝豪ev450维修手册,10款帝豪ec7维修手册 核心原因分析 电动压缩机故障 作为新能源汽车的核心部件,电动压缩机若内部轴承磨损或润滑不足,会因高速运转产生低频轰鸣声,同时因负载增大导致动力输出迟滞。部分案例显示,电磁离合器咬合不良也可能引发金属摩擦异响。制冷剂循环异常 制冷剂压力不足或过量会导致压缩机频繁启停,产生周期性噪音。吉利帝豪EV450在开空调且左转弯时出现异响,可能涉及转向系统与空调系统的联动问题,需综合以下原因分析:转向系统相关原因方向机故障左转弯时若伴随“嘎吱”声,可能是方向机内部零件...

  • 华晨宝马i3纯电动车价格(华晨宝马i3纯电动车价格是多少)

    2026-01-28 全能 4 次 电车维修

    华晨宝马i3纯电动车价格(华晨宝马i3纯电动车价格是多少) 1、降价原因与购买建议豪华品牌电动车降价至5折,主要受市场竞争加剧、品牌转型压力及库存清理等因素影响。若注重驾驶质感、品牌价值和电池可靠性,且对配置和智能驾驶要求不高,19万的宝马i3是性价比之选;若更看重智能化体验或高配置,可考虑同价位国产新势力车型。 最终需结合个人需求权衡利弊。2、购买建议:若预算在20万左右,以城市代步为主且追求豪华品牌体验,宝马i3是值得考虑的选择。但需结合个人需求,综合权衡价格、配置与服务等因素。此次降价使豪华品牌电动车更具亲...

  • 思铂睿怎么样,思铂睿15款现在能卖多少钱

    2026-01-28 全能 4 次 电车维修

    思铂睿怎么样,思铂睿15款现在能卖多少钱 耐用性:日系车发动机普遍以低故障率、高耐久性著称,该款发动机日常维护得当可实现较长使用寿命,无大规模质量缺陷问题。 用户反馈:部分车主反映综合油耗约9-10L/百公里(视路况而定),动力响应及时,无明显迟滞感,适合城市通勤和长途驾驶。0年广本思铂睿动力强劲、配置丰富,但空间和油耗存在短板,适合追求驾驶乐趣且对后排空间要求不高的用户。具体特点如下:动力与驾驶体验搭载4L自然吸气发动机,最大功率208马力,峰值扭矩247N·m,动力输出充沛,加速时能感受到明...

  • 宝马528igt/宝马528li价格

    2026-01-28 全能 4 次 电车维修

    宝马528igt/宝马528li价格 1、宝马6系是一款专为眼光敏锐的司机设计的汽车,可以行驶数千英里,但仍能展示其精髓,这突出了宝马6系GT的核心概念,它结合了跑车和豪华房车的优势,之前版本的宝马运动型多用途跑车完美地实现了这一组合。在宝马汽车中,6系对我们来说是比较陌生的。事实上,6系列早在1976年就有了,1989年停产,售出86,000辆,成为宝马历史上最成功的轿车。2、双层式高压电池组由BMW自行生产,NCM 811方形电芯来自三星SDI、宁德时代、亿纬锂能等供应商,容量为115k...

  • 车辆识别,车辆识别代码怎么查询车辆信息

    2026-01-28 全能 4 次 电车维修

    车辆识别,车辆识别代码怎么查询车辆信息 1、汽车车辆识别码的意思就是车辆的身份证号码:每辆车都有这个号码的,又称VIN码,共由17个字符组成VIN为英文VehicleIdentificationNumber,是车辆识别码的缩写;它包含车辆制造商、年代、型号、车身型号和代码、发动机代码和装配位置等信息;车辆识别代码一般都是在发动机舱里面的左上角或右上角。2、车辆识别码,也称为VIN码,是每辆车的唯一身份标识,由17位字符组成。这个独特的编码包含了丰富的车辆信息,如生产厂家、车龄、车型、车身型号及...

  • 奇瑞电动新能源汽车2024款(奇瑞新能源电动轿车)

    2026-01-28 全能 4 次 电车维修

    奇瑞电动新能源汽车2024款(奇瑞新能源电动轿车) 024年微型新能源汽车前十名品牌主要包括五菱宏光MINIEV、奇瑞小蚂蚁、长安Lumin、比亚迪海鸥、东风风光MINIEV、奇瑞无界Pro、江淮钇为E合众哪吒V、零跑T0上汽科莱威等,这些品牌在销量、续航、性价比等方面表现突出,是当前市场的主流选择。025年一季度中国汽车质量网发布的微型新能源汽车前十名品牌为:长安lumin、奔腾小马、坦克300、吉利-熊猫、零跑-T0宏光mini、江铃-小麒麟、易至-EV知豆-彩虹、凯翼-拾月。综合榜单排名根据2024...

  • 北京奔驰300l越野报价及图片 北京奔驰300suv报价及图片

    2026-01-28 全能 4 次 电车维修

    北京奔驰300l越野报价及图片 北京奔驰300suv报价及图片 026款奔驰GLC300L的优点包括动力操控出色、空间实用性强、内饰配置豪华、价格与保值率有优势、设计辨识度高;缺点为7座实用性有限、入门版配置存疑、品牌对比有劣势。优点动力与操控:搭载0T高功率发动机与48V轻混系统,输出258匹马力,峰值扭矩400N·m,匹配9AT变速箱,零百加速仅需5秒,动力输出平顺。026款奔驰GLC300L与沃尔沃XC60的核心差异集中在品牌定位、空间设计、动力调校和配置侧重,需根据需求选择:前者更偏向豪华舒适,后者突出性价比...

  • 吉普车212(吉普车212多少钱)

    2026-01-28 全能 4 次 电车维修

    吉普车212(吉普车212多少钱) 在2024北京车展上,多款方盒子越野车中江铃福特烈马、全新北京BJ30、奔驰纯电G级脱颖而出的可能性较大。以下是对各车型的详细分析:全新一代212优势:作为中国最早生产的乘用车和最纯正的ORV越野车,北京吉普212具有深厚的历史底蕴和情怀价值。北京车展亮相的四款“方盒子”车型各具特色,价格覆盖10万级到50万级,适合不同需求的消费者。在2024北京车展上,奇瑞与智米科技共同打造的首款车型iCAR V23正式亮相,该车定位纯电动小型SUV,面向年轻消费者群...

  • 【十万左右的车suv,十万左右的车SUV】

    2026-01-28 全能 4 次 电车维修

    【十万左右的车suv,十万左右的车SUV】 025年10月十万以内燃油车排名及核心信息如下:销量排名(2025年9月数据) 日产轩逸:月销3万辆,稳居榜首,经典款68万元起,6L+CVT动力组合油耗低至5L/100km,空间舒适性均衡,适合家用代步。为你推荐以下几款10万左右的燃油SUV:长安CS75 PLUS、哈弗H6第三代、吉利博越L、捷达VS5。长安CS75 PLUS搭载5T+8AT,动力输出平顺,百公里油耗低至7L,2710mm的轴距保证了车内宽敞的空间。车内配备双13英寸联屏和L2级智驾...

  • 【淮安租车价格明细表,淮安市租车】

    2026-01-28 全能 4 次 电车维修

    【淮安租车价格明细表,淮安市租车】 1、如果你打算购买出租车,价格会根据车型有所不同。例如,如果是新车,像大众或伊兰特这类车型的价格大约在18万到19万元之间;而羚羊这样的旧车,价格则在8万到9万元左右。如果购买其他类型的出租车,价格大多在8万到9万元之间。如果你打算租赁出租车,那么一天24小时的租金大约在100元到130元之间。2、可以在58同城APP的附近区域里找到出租车转让。承租经营的,出租车的产权以及所有的营运手续归属出租车公司的,去出租车公司办理变更合同即可。两权分离的,分别去出...

  • 讴歌tl图片(讴歌2021款图片)

    2026-01-28 全能 4 次 电车维修

    讴歌tl图片(讴歌2021款图片) 说到这款车的油耗,我真的要好好夸一下。行驶1236公里,讴歌TLXL的实际油耗为5L/百公里。我现在的城区油耗基本上都在0L浮动,堵车时还会有一定增加。高速我也使用过,平均速度100码,如果匀速大概在2L上下,对我来说,讴歌TLXL油耗表现完全让我喜出望外。 1、和歌诗图、雅阁的5L不同,TL的这台J35Z6发动机拥有更大的峰值参数,因为它的压缩比更大。但是缺少了变缸的VCM技术,所以在巡航时的油耗控制还是略有差距的。不过既然买了5L的排量的车型,谁还在...

  • 新乡二手车个人一手车,河南新乡二手个人车急卖

    2026-01-28 全能 4 次 电车维修

    新乡二手车个人一手车,河南新乡二手个人车急卖 1、在新乡二手车市场,东风小康车型的3-4年车龄售价约在9千元左右,这可能根据车型型号(如465/465qk/474)有所浮动,大致范围在4万上下。例如,14年C35面包车3年的二手价格在6-8万,确保手续齐全且无事故记录,显示出车辆状况的重要性。2、二手面包车的价格一般在几千元到几万元不等,具体价格受车龄、车况、品牌等因素影响较大。车龄对价格的影响:车龄是影响二手面包车价格的关键因素之一。通常情况下,车龄越长,价格越低。例如,较旧的车型,车龄可能在10...

  • 欧诺s,欧诺s和五菱宏光s哪个质量好

    2026-01-28 全能 4 次 电车维修

    欧诺s,欧诺s和五菱宏光s哪个质量好 结论:若主要用途为拉货或经常行驶在复杂路况,五菱宏光V的耐用性更突出;若以家用为主,注重舒适性和配置,欧诺S是更合适的选择。五菱荣光V在耐用性方面整体优于长安欧诺S,具体表现为发动机可靠性、维修便利性及载重耐久性更突出。五菱和欧诺在耐用性方面各有优势,但五菱汽车可能更胜一筹。五菱汽车的发动机技术成熟,性能稳定。例如,其常见的5L自然吸气发动机在正常驾驶和按时保养的情况下,可以稳定运行数十万公里而不出现大故障。车身结构坚固,能够有效抵抗变形和碰撞,确保驾驶...

  • 广本二手车报价及图片(广本汽车二手车价格)

    2026-01-28 全能 4 次 电车维修

    广本二手车报价及图片(广本汽车二手车价格) 蒙迪欧致胜二手车价格较低的原因可以从多个维度分析:首先,保有量少和维修不便是一大因素。相比于市场上其他车型,蒙迪欧致胜的保有量较少,这导致相关的维修服务不够普及,使得维修费用较高。因此,对于潜在的买家来说,购买后可能会面临维修上的不便和额外开销。其次,新车降价幅度高也是影响二手车价格的重要因素。蒙迪欧致胜二手车价格亲民的原因主要体现在以下几个方面:首先,该车型的保有量相对较少,这意味着维修可能不如其他车型便捷,同时备件供应也相对有限,从而导致维修成本偏高...

  • 悍马跑车报价2022 悍马车型报价

    2026-01-28 全能 4 次 电车维修

    悍马跑车报价2022 悍马车型报价 1、每个Edition 1都将配备相同的漆面,白色漆面并配备有吸引力的现代内饰。像大多数特价产品一样,2022 GMC Hummer EV Edition 1已全部售罄,该车配置包括可拆卸屋顶,狂暴等驾驶模式,自适应减震器,极限越野套件(车身底部装甲,岩石滑块和35英寸轮胎),以及四轮转向功能等。2、盖世汽车讯 据外媒报道,10月21日,通用汽车发布了一段关于其电动版悍马的炫目视频,随后,其首版GMC Hummer EV皮卡很快售罄。Hummer EV(...

  • 卡尔森和奔驰什么关系(卡尔森和奔驰的关系)

    2026-01-28 全能 4 次 电车维修

    卡尔森和奔驰什么关系(卡尔森和奔驰的关系) 卡尔森和奔驰是改装合作关系,奔驰卡尔森之所以贵,主要有以下原因:改装合作背景:卡尔森的专长:卡尔森是一家专业的汽车改装公司,拥有丰富的汽车改装经验和历史,尤其在世界级汽车赛事中积累了大量的实践经验。与奔驰的合作:卡尔森与奔驰之间建立了合作关系,专注于对奔驰车型进行高端改装。卡尔森是奔驰的御用改装品牌之一,二者存在供应与合作关系。关系详解:供应与合作关系:奔驰作为知名的汽车制造商,为卡尔森提供了基础车型。卡尔森则在此基础上,进行专业的设计与定制,打造出更加...

  • 十几万买什么车性价比高,十几万买什么车性价比最高

    2026-01-28 全能 4 次 电车维修

    十几万买什么车性价比高,十几万买什么车性价比最高 1、“买十几万的车,就该‘什么都要’”对于「智能驾驶」而言并非不切实际,而是一个巨大机遇,有望推动「智能驾驶」走向普罗大众,成为选车、买车、用车时的刚需。具体阐述如下:十几万预算的消费者注重性价比:12 - 18万预算的消费者在挑选车型时,普遍十分注重横向对比产品的性价比。2、十几万的车费用明细涵盖多个方面。购车时,车价是大头,不同车型价格有差异。还有车辆购置税,这是按车价一定比例征收。保险费用也不能少,交强险是强制购买的,商业险如车损险、第三者责任险等...

  • 现代瑞纳新车最低报价/现代瑞纳新车价格

    2026-01-28 全能 4 次 电车维修

    现代瑞纳新车最低报价/现代瑞纳新车价格 来看看落地价,我们以瑞纳的入门版本2020款4L手动焕新版国VI为例,其官方指导价为49900元,据了解目前昆明市最高有1000元的优惠幅度,所以这款车的裸车价格为48900元;如果选择以全款方式来购买的话,商业保险3781元,购置税4327元,上牌费500元,车船使用税150元,交强险950元,最终的落地价是58608元。瑞纳2020款是一款现代旗下的小型车,其官方指导价为49900元-73900元。落地价方面,我们以瑞纳的入门版本2020款4L手动焕...